info@ropex-america.com

Main Content

ROPEX RES-5450

The ROPEX Resistron RES-5450 controller utilizes microprocessor technology for sensorless, closed-loop control of impulse heating elements. The ROPEX RES-5450 is designed for simple plug-in system integration.

The use of ROPEX Resistron controls goes beyond impulse heat sealers, form fill machines, and converting equipment. ROPEX Resistron controllers provide a solution for an extensive range of heating applications:

ROPEX Visual® enables you to connect directly to the RES-5450 Resistron controller via USB-C, giving you direct access to controller settings and error codes.


    Ropex RES-5450 Features:

  • Automatic zero calibration (AUTOCAL)

  • Automatic secondary voltage and current configuration

  • Automatic phase angle compensation (AUTOCOMP)

  • Automatic frequency adjustment

  • Booster terminal as standard


  • High resolution display for viewing the complete heat-seal cycle (TFT LCD)

  • Timer functions (delay, heat starts @, dwell time, cooling time)

  • Recipe manager for up to 9 recipes

  • Password manager (from firmware version 312)

  • Parts counter

  • TCR calculator: for adjustment of the TC for dynamic process development

  • Ambient temperature detection for AUTOCAL

  • Direct PLC connection possible ...

  • Configurable galvanically isolated outputs and inputs

  • Configurable relay terminals, K1 and K2

  • Outputs status display

  • Electrically isolated 0…10 VDC analog output for ACTUAL temperature

  • Setpoint selection with 0…10 VDC analog input

  • 24 VDC control signals for PREHEAT, START, AUTOCAL and RESET

  • Wide voltage range for the use of 110…480 VAC

  • Selectable heatseal band temperature range (up to 500°C)

  • Selectable heatseal band alloy (A20 (Alloy-20), A20L, Low-Ex, etc. ...)

  • Dynamic QR code with instructions for troubleshooting (ROPEX website)

  • On-site firmware update (ROPEXupdate)

  • CSA approval


    Ropex RES-5450 Part Numbers:

  • Power Supply 110...480 VAC

  • Ropex Resistron RES-5450/110...480 VAC

  • Ropex Part No. 7545040


    Ropex Accessories:

  • Line filter: LF-06480, LF-10520, LF20520, LF30520, LF50520

  • Booster: B-075480, B100480

  • Current transformer: PEX-W5

  • Current transformer high busbar: HCB-1

  • Impulse Power Transformer: TR-X

  • Twisted Cable (RES voltage measurement cable): UML

  • High Current Cable (RES current load cables): C-TC

Our engineering team members have a diverse background and extensive industry experience. We offer full engineering support for new applications and upgrades. We will work with you to design a complete system tailored to your application.


Online Application Questionnaire: Ropex pdf

Please visit our website
www.forceglobal.com
... to view the full range of ROPEX Resistron controllers, and components.

... or call us directly to discuss your heatsealing needs.
(414) 507-9378

We look forward to working with you!


ROPEX RES-5002 Heatseal Controller

RES-5002 Analog

PLC interface (Analog), for quick and universal system integration.

ROPEX RES-5006 Heatseal Controller

RES-5006 PROFIBUS

PROBUS interface... for full function connectivity and integration.

ROPEX RES-5007 Heatseal Controller

RES-5007 Analog

PLC interface (Analog), for quick and universal system integration.

ROPEX RES-5027 Heatseal Controller

RES-5027 Analog

PLC interface (Analog), as per RES-5007, with Booster output, Temp OK output.

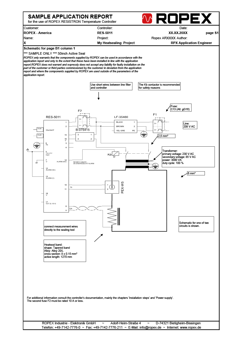
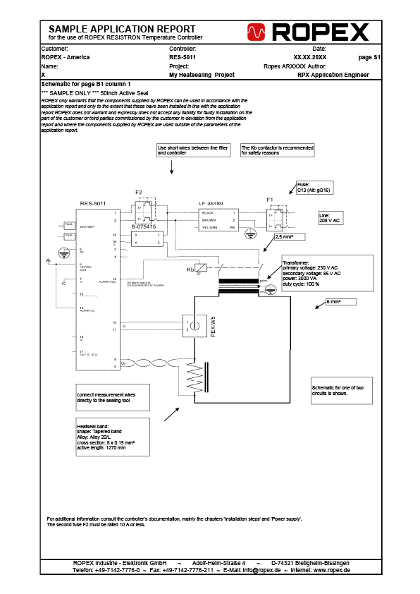
ROPEX RES-5011 Heatseal Controller

RES-5009 CANopen

CANopen interface... for full function connectivity and integration.

ROPEX RES-5010 Heatseal Controller

RES-5010 PROFINET

PROFINET interface... for full function connectivity and integration.

ROPEX RES-5011 Heatseal Controller

RES-5011 EtherNet/IP

EtherNet/IP interface... for full function connectivity and integration.

ROPEX RES-5012 Heatseal Controller

RES-5012 EtherCAT

EtherCAT interface... for full function connectivity and integration.